當前國內天然氣子站建設中系統核心設備壓縮機主要分為三種類型:傳統機械式壓縮機、液壓平推式子站設備系統、液壓活塞式壓縮機。這三種設備在國內加氣子站中均能起到增壓作用,但是由于其工作原理及結構形式的差異,它們在加氣站中工藝流程有較大的不同,給加氣站經營方帶來的使用性、經濟性有較大差異。其中,液壓活塞式壓縮機在國內誕生較晚,目前使用數量較少,機械式壓縮機在子站中使用最早,使用量最多。但是由于液壓活塞式壓縮機是專門針對子站工況特點設計,其工藝流程的適應性最強,使用效能最佳,代表了當今子站壓縮機的發展方向。
一、傳統機械式子站壓縮機
其傳動模式是:電機帶動曲軸旋轉,通過連桿、十字頭、活塞桿,帶動活塞在氣缸內作往復運動,實現氣體的壓縮過程,實現增壓目的。如下圖:

特點:
1、技術成熟。國內外機械式壓縮機有上百年的發展歷史。
2、氣缸內余隙較大,壓縮氣體溫度較高、壓縮效率較低。
3、泄漏量大。曲柄帶動活塞高速運轉,在氣缸設計中填料、活塞環是必要部件,且都有間隙,天然氣泄漏不可避免。其中,活塞環泄漏是內泄漏,填料泄漏是外泄漏(目前,填料氣體收集成本相當高,國內外基本都未采用),而且泄漏率會越來越大。一般國內暫新壓縮機的泄漏率約0.65%,隨著使用時間延長,在1%-3%;
4、能耗較大。選用電機功率較大(75KW或90KW),啟動電流也大。因此不能頻繁啟動。下圖是槽車壓力與軸功率和排氣溫度曲線。從圖線可以看出,槽車壓力在10MPa時,功率最大,其它壓力段的無功損耗較多,并且,為了保證電機在空負荷下啟動,在停機時要將氣缸及管線內的氣體放空。
5、維護費用高。易損件多、互換性較差。由于來回高速摩擦,活塞環、支撐環、連桿瓦、填料等都是易損件。這種易損件各生產廠家都不能互換,買了這種設備,往往需依賴其提供配件。
6、噪聲大。機組振動大、運轉噪音高。在高速運轉過程中,各運動部件都有間隙(不然是不能運動的),氣閥的高頻率啟閉,都會產生撞擊聲;使其裸機噪聲大多在90分貝以上。
7、其工藝流程中必需設置較大規格的儲氣裝置。
二、立式液壓壓縮機(立式氣缸)
結構原理:
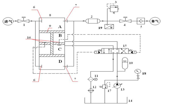
工字形活塞桿將上面氣缸分隔為A、B兩個腔,將下面氣缸分隔為C、D兩個腔,如下圖:

工藝流程:
①液壓站輸出的高壓油進入C腔,B腔的油回油箱(近似認為回油箱的油壓力為0),活塞桿向下運動,槽車內氣體進入A腔,(一級進氣),而D腔的氣體則經壓縮后流出(一級壓縮),進入冷卻器,完成一級壓縮過程;當活塞運行到極點時,液壓站換向閥將會換向,輸出的高壓油進入B腔,C腔的油回油箱,活塞桿向上運動,槽車內氣體進入D腔,(一級進氣),而A腔的氣體則經壓縮后流出(一級壓縮),進入冷卻器,完成一級壓縮過程
②當兩個這樣的氣缸串聯時,就構成了兩級壓縮。
特點:
1、節能效果好。一般選用22KW雙電機,槽車壓力高時為單電機工作,低時為雙電機工作。下圖是槽車壓力各壓力點的排量與功率曲線:

2、結構簡單。氣缸和油缸雙缸一體結構,液壓油每運行一個行程,都會將氣缸壁冷卻一次,因此氣體和氣缸壁的溫度較低,不需水套缸冷卻;一組氣缸只有一級壓縮,要想兩級壓縮需用兩組氣缸;軸向尺寸相對較短,大于兩倍行程,可以立式安裝;各支承環和液壓活塞環不存在偏磨現象;
3、油泵工作壓力較低。由于槽車壓力低時,進排氣壓比較大,需經兩級壓縮。經過受力分析,所需油壓=(排氣壓力-進氣壓力)/2;額定壓力為31Mpa的油泵工作范圍始終在16Mpa以下。
4、噪聲低。實測噪聲不高于70分貝。
5、幾乎無泄露量。設計上回避了填料等結構設計,系統幾乎沒有泄露點。
6、耗油量極小。油附著在缸壁上形成極薄油膜,使輸出氣體內含極少量油,盡管如此,設備內還增加了除油器。
7、易損件少。只有活塞環、O形圈等少量易損件。
綜上所述,液壓活塞式壓縮機結構簡單,流程適應性強,節能性最好,泄露量小,運行維護成本低。其具體比較見表1。
表1:液壓活塞壓縮機(立式氣缸)與傳統壓縮機性能比較表:
|
序號
|
對比項點
|
傳統機械式
|
液壓活塞式(立式氣缸)
|
|
1
|
易損件數量
|
多(自制件)
|
少(標準件)
|
|
2
|
相同工況所需電機功率
|
75/90(kW)
|
2×22kW
|
|
3
|
維修
|
復雜
|
簡單
|
|
4
|
運轉成本
|
高(0.064度電/方)
|
低(0.035度電/方)
|
|
5
|
運轉泄露
|
0.7~3%
|
<0.03%
|
|
6
|
振動
|
大
|
小
|
|
7
|
裸機噪音(dbA)
|
>90
|
<85
|
以下是我們在武漢的幾個加氣站現場實測的數據:
|
生產廠家
|
武漢齊達康
|
進口主機國內配套
|
國產傳統壓縮機
|
|
加氣站名稱
|
江堤中路
|
冶金大道
|
古田一路
|
|
加氣站經營方
|
武漢中能
|
武漢中能
|
武漢大隆
|
|
工作方式
|
直接增壓
|
降壓后再增壓
|
降壓后再增壓
|
|
壓縮原理
|
液壓式
|
曲柄連桿
|
曲柄連桿
|
|
電機功率(kW)
|
22×2
|
90×1
|
75×1
|
|
單位氣體用電量(kwH/m3)
|
0.03
|
|
0.064
|
|
泄漏率
|
0.02%
|
2.0%
(含放空)
|
0.6%
(無放空)
|
|
噪音(dB)
|
<70
|
>75
|
>75
|
