天然氣汽車在國內開始發展時,不管是CNG母站、子站,還是常規站,所用的增壓設備最開始均來自進口產品,后來通過國人的智慧進行國產化研究,取得了很大的進步,現已基本替代進口產品,而且品質穩定。其中,CNG汽車加氣子站所用的曲柄連桿壓縮機(以下簡稱傳統壓縮機),在使用過程中,發現其進氣壓力范圍狹窄,很難適應,只能將CNG運氣槽車的壓力由20MPa降低到其工作壓力范圍,然后再通過壓縮機增壓到25MPa。一方面能量損耗,另一方面由于其所用填料為高壓填料,壽命短,且泄漏量大,當然故障率高也是人們對它的煩惱之一。
液壓平推子站加氣系統因為其建站簡單,省去了廢氣回收罐和儲氣罐,且只有一根加氣管線,使加氣站建設變得簡單,得到了廣泛的應用(如下圖)。

液壓平推子站加氣系統在使用過程中,發現特制液壓油的使用成本太高,且天然氣與液壓油相互污染,使本屬于環保的項目變得不環保了,部分城市甚至不公開地禁止使用這種系統。尋找新的替代產品勢在必行。
這時,從國外進口了兩種液壓壓縮機,一種是以武漢齊達康為代表的油氣缸一體的立式液壓壓縮機(以下簡稱立式液壓壓縮機),還有一種是以青島綠科為代表的油氣缸分開的臥式液壓壓縮機(以下簡稱臥式液壓壓縮機)。其原理都是由液力驅動,因此被稱為液壓壓縮機。

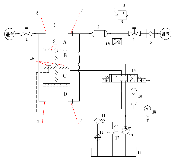
上圖是立式液壓壓縮機的工作原理圖,其中,實線部分為氣路和液路,虛線部分為控制線路。1 球閥、2 冷卻器、3 安全閥、4 球閥、5 單向閥、6 進氣閥、7 排氣閥、8 氣缸、9 活塞、10 蓄能器、11 回油過濾器、12 油冷卻器、13 液壓泵、14 油箱、15 電液換向閥、16 限位開關、17溢流閥、18壓力表、19壓力傳感器。
下圖是油氣缸分開式液壓壓縮缸的示意圖(圖中未畫出液壓部份,液壓系統與立式液壓壓縮機類似);

這兩種液壓壓縮機,與傳統機械壓縮機從原理上比較如表一:
表一:兩種液壓壓縮機與傳統機械機的理論比較 | ||||
立式液壓壓縮機 | 臥式液壓壓縮機 | 傳統機械壓縮機 | ||
1. | 驅動方式 | 液力驅動:油壓取決于排氣與進氣的壓力差 | 四連桿機構強制驅動 | |
2. | 氣體密封方式 | 油氣密封 | 環形填料密封 | 迷宮填料密封 |
3. | 泄漏率 | 約0.03% | 0.1-1% | 0.6-3% |
4. | 故障率 | 低 | 低 | 高 |
5. | 維修性 | 好 | 差 | 差 |
在節能性方面,由于傳統機械壓縮機現已改用變頻電機,也能很好地節能。
國內液壓壓縮機的發展非???,從幾個方面可以證明。一是從使用數量上,表二是最近幾年液壓壓縮機的使用數量統計。2015年到現在,由于國際油價大幅下跌,導致天然氣汽車加氣行業受到直接沖擊,這幾年加氣子站的建設數量大減,液壓壓縮機的使用數量也隨之大減,但CNG加氣子站中起增壓作用的設備中,液壓壓縮機相對于傳統機械壓縮機的使用比例是在提高的。為了規范液壓壓縮機生產過程,由齊達康公司牽頭起草的行業標準《汽車加氣站用天然氣液壓壓縮機》(GB11422-2013)已經生效,使液壓壓縮機的設計、生產走上了標準化、規范化的道路。
國內液壓壓縮機的發展非???,從幾個方面可以證明。一是從使用數量上,表二是最近幾年液壓壓縮機的使用數量統計。2015年到現在,由于國際油價大幅下跌,導致天然氣汽車加氣行業受到直接沖擊,這幾年加氣子站的建設數量大減,液壓壓縮機的使用數量也隨之大減,但CNG加氣子站中起增壓作用的設備中,液壓壓縮機相對于傳統機械壓縮機的使用比例是在提高的。為了規范液壓壓縮機生產過程,由齊達康公司牽頭起草的行業標準《汽車加氣站用天然氣液壓壓縮機》(GB11422-2013)已經生效,使液壓壓縮機的設計、生產走上了標準化、規范化的道路。
表二:歷年CNG子站建站數量及液壓壓縮機使用數量 | |||||||
年份 | 2010年以前 | 2011 | 2012 | 2013 | 2014 | 2015 | 總計 |
建CNG子站數量(座) | 300 | 350 | 430 | 520 | 645 | 425 | 2670 |
使用數量(臺) | 70 | 115 | 165 | 230 | 320 | 200 | 1100 |
CNG子站壓縮機年銷售額(萬元) | 7000 | 10900 | 14000 | 19000 | 26000 | 15000 | 91900 |
液壓壓縮機占比 | 23% | 33% | 38% | 44% | 50% | 47% | 41% |
另外從行業影響力很強的每年展會上參展的液壓壓縮機生產廠商,以及協會每年年會的參會出席企業家,初步可以統計行業內廠商數量呈逐年上升趨勢,且具體數據如下。
表三:液壓壓縮機生產廠商數量發展 | ||||||
年份 | 2010年以前 | 2011 | 2012 | 2013 | 2014 | 2015 |
數量(家) | 4 | 6 | 7 | 10 | 13 | 16 |
從建站數據、壓縮機歷年的銷量和廠商的增長情況對比,整體國內壓縮機市場的行業發展未能形成正比的上升趨勢,相反因受到國際油價及地方政策變化影響,呈現拋物線形式發展。在2014年出現行業建站及壓縮機年度銷量高峰期,為645座及行業實現銷售額2.6億元,行業廠商平均年銷售業績2000萬元。但在2015年,行業市場形勢急劇變化,年建站數僅為425座及行業實現銷售額1.5億元,行業廠商平均年銷售業績不超過1000萬元。根據國家在十三五規劃的全國建站指標,在2020年實現全國建站15000座,相信國內天然氣加氣站的建設規模及國產天然氣壓縮機市場行情將能迎來新一輪的發展高峰。
液壓壓縮機在經歷了CNG汽車加氣子站應用后,得到了社會的認同,技術也日益成熟。其中,齊達康研發并生產的立式液壓壓縮機的核心部份:油氣密封圈壽命已從剛開始國產化時的180多小時,提高到一萬多小時,達到了國際先進水平,使得此種液壓壓縮機在國內成功推廣。在今后的發展中,液壓壓縮機將從以下幾個方面開展研究:
1) 使用領域拓展。由于高壓壓縮機,甚至超高壓壓縮機在國內的使用情況不是很完美,而液壓壓縮機在高壓,甚至超高壓壓縮功能上有其獨到之處,因此,液壓壓縮機在化工領域將會有所作為;
2) 使用壓力提高。天然氣汽車儲罐壓力為20MPa,限制了其行駛里程,這個限壓值在國際上也屬于低值。國外儲罐壓力有25MPa、35MPa、甚至70MPa不等,國內如果在先試驗再立法的基礎上,將壓縮機的排氣壓力提高,是不錯的選擇。提高壓力,對液壓壓縮機來說會更容易一些。
3) 液壓壓縮機的基礎研究。就是對液壓壓縮機的壓縮過程進行深入的研究,從而找出其壓縮過程曲線,及壓縮過程中的氣體物性變化,并與強制壓縮的傳統機械壓縮機的壓縮過程進行比較。
4) 互聯網+方向的研究。壓縮機是CNG汽車加氣站內的核心設備,它的使用好壞,將直接影響加氣站運營的好壞。將城市所有加氣站的運營納入安全管理網上監控范圍,能及時發現并排除安全隱患;同時,加氣站業主公司也可以將加氣站的運營管理納入網上監控范圍,能有效管理各站點的氣源調配及運行數據和成本分析,由于液壓壓縮機相比于傳統機械壓縮機來說,故障更容易判斷和排除,因此可以對站內設備運行是否正常提前作出判斷,有備無患。
天然氣液壓壓縮機相比于傳統機械壓縮機,能更好地適應于CNG汽車加氣子站的工況,將逐步取代傳統機械壓縮機,成為CNG子站的增壓設備首選,有很強的生命力,現正處于快速發展期,隨著對它的研究更加深入,將會有更廣泛的用途。
